k8凯发官方,k8下载游戏登录入口
手机:13988888888
电话:0898-08980898
邮箱:admin@youweb.com
地址:海南省海口市
:在现代无线通信系统中,信息传输正朝着多载波、大容量、高速度方向迅猛发展,通信系统对射频部件的各项性能提出了更高的要求。作为射频前端模块的重要部件,宽带线性功率放大器对通信连接的性能起着至关重要的作用。为了实现多个倍频程的远距离实时通信,采用负反馈技术设计一款覆盖宽频带、谐波抑制高、高稳定性、高增益的小型化线性功率放大器。
随着通信与对抗电子技术突飞猛进发展,提高通信速率、可通率、频带利用率至关重要,高效率宽带线性功率放大器衍生而出,而它对功率放大器的工作带宽、体积、线性度、ACPR、效率稳定性等性能指标有了更高的要求。作为射频发射链路最重要组成部分,高效率宽带线性功放在通信与电子对抗中都起着关键性的作用。
效率、输出功率、带宽、线性度、驻波比和散热方面是功率放大器设计中所涉及的主要难点,然而这几个指标并不能同时满足,需要通过平衡进行取舍,找到合适的折衷方法。本方案设计实现一款高效率宽频带功率放大器,具体指标如下:
所需电磁仿真软件为Agilent 公司的ADS(Advanced Design System 2011)与 Cadence 公司的allegro 软件;所需测试环境包括:电源,信号源,矢量网络分析仪,频谱仪,功率衰减器等。
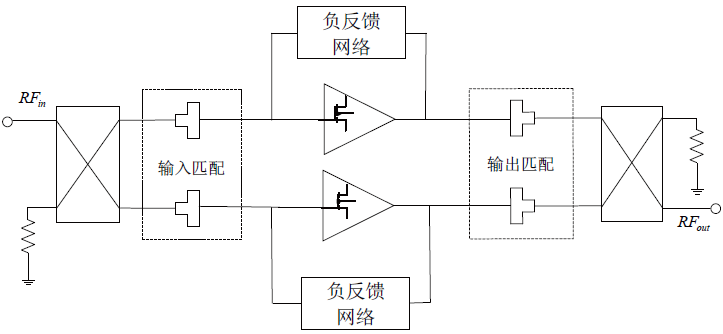
此宽带线性功率放大器的工作频率带宽达到近五个倍频程,工作频带宽,线性要求较高,综合考虑波形峰均比以致输出峰值功率较大,且同时兼顾小型化设计需求,采用两级功率放大器级联的方式可以满足方案设计目标。两级功率放大器均采用平衡式负反馈结构并工作于甲乙类[1]。射频信号从推动级功率放大器输入端进入,经过两级放大与输入输出阻抗匹配后,由末级功率放大器输出端输出,得到所需要的大功率信号。
目前宽带功率放大器设计的主要结构包括LC/ 电阻匹配网络、并联电阻性反馈、平衡式负反馈结构[2]。如图2 所示功率放大器设计采用平衡式负反馈结构,选取推挽结构的功放管,提高偶次谐波抑制,通过两个180°巴伦结构进行不平衡与平衡转换。同时,采用电阻直接负反馈形式以提高电路稳定性、可靠性及增益平坦度等性能指标。
推动级功率放大器需结合末级功率放大器一起选择,如增益偏低,需要再增加一级驱动放大,同时兼顾线性度,尽量远离饱和区,不会对后端线性度产生影响。
本方案选取了Polyfet 公司的LQ821 功放管,该功率放大器具有高效率,高线性度,高增益,低噪声的特点,适合做宽带推动级功率放大器。其基本参数如下:
放大器稳定电路的设计直接关联设备的可靠性,如其稳定系数< 1,可能产出自激震荡,造成功放管温度极具上升甚至击穿,大大降低设备可靠性。通过ADS的仿线)MHz 的频带范围内不稳定,所以需要对其进行稳定性设计。
电阻直接负反馈技术是实现宽带功放比较常用的技术,本方案中通过在漏栅极加入电阻直接负反馈网络来提高电路的稳定性,并且在栅极端加入对地电阻与电容,进一步优化整个频带内增益平坦度和阻抗匹配,同时也改善稳定性。加入稳定电路后,稳定系数仿线 稳定系数仿真结果图
在功率放大器输入、输出阻抗匹配电路设计中,字面都是阻抗匹配,但遵循不同的设计原则。在实际设计理念时,输入匹配电路设计,要考虑功率放大器的稳定性、输入输出阻抗等因素。输出匹配电路设计时,则侧重于高次
匹配完成后,若某些频点处未能达到具体要求,需要对整个匹配电路进行调整。通过仿真优化整个匹配网络,改善整体性能指标,经过优化后,S 参数仿真结果如图所示。从仿真结果可以看出,在整个工作频带(30 ~ 512)MHz 中,放大器的回波损耗S11 小于-7 dB,小信号增益S21 在17 dB 左右,小信号增益平坦度小于±1 dB,基本满足总体方案的设计要求,仿线 所示。
[4]上应先确定等Q圆,尤其是在做宽带匹配时。由于匹配电路Q 值越小,可实现的工作带宽就越宽,但缺点是匹配链路增加,造成电路复杂度提升及PCB 尺寸的增加;具体设计中需综合考虑。在进行阻抗匹配时,不仅要保证增益,驻波比等指标满足要求,更应该结合能否构成低通或高通滤波器
从而减少谐波对于功放影响的匹配设计进行合适的优化调整。实际匹配中一般很少用到电阻,因为它对信号有较大损耗降低效率,同时还会给整个设备引入一定的噪声。优化过程中对于变量的设定需要合理设置,尽量选择能够与现实器件值接近相符的,通常都需要进行多次优化,才能到达优化目标。可以看出,通过引入电阻直接负反馈网络,牺牲一定的效率及增益,但带来的好处是增益更为平坦,线性度及稳定性也得到提高。
末级功率放大器设计方法与推动级基本一致,选择苏州远创达公司的MJ1505 功放管用于末级放大器,其基本参数如下:
相当于一种分布参数与集总参数相结合的阻抗变换器,有其独特的特性,它兼有分布参数电路使用频率高的优点,又有集总参数体积小巧的优点而且易于制作、焊接、调试等,本方案末级功率放大器的输出阻抗匹配采用传输线变压器来实现。下文将以输出阻抗匹配为例来讨论传输线变压器。
,在未加入输出匹配电路时,末级功率放大器的输出阻抗如图6(a)所示。其中红色圆点线代表输出阻抗值实部,蓝色三角线代表输出阻抗值虚部。可以看出,未加入匹配电路时输出阻抗值较小,且随频率不断变化,实部在50 Ω 附近变化,且虚部接近零。
在电路输出端,分别加入阻抗比1∶2,1∶4,1∶9的变压器,输出阻抗值分别如上图6 中(b)(c)(d)所示。可以看出,加入阻抗变换器之后,输出阻抗值成比例增大,而且加入1∶2 阻抗变换器后,低频输出阻抗更接近50 Ω,加入1∶4 阻抗变换器后,高频输出阻抗更接近50 Ω,所以相应频段的增益与效率改善较为明显。考虑到功放管的增益随频率增加而降低,选择1∶4 阻抗变换器。此传输线变压器实物制作中考虑低端30 MHz覆盖,加入磁芯绕制,材料具体选择FAIR RITE 公司61 系列磁导率为125 的磁芯及特性阻抗为25 Ω 的高频线 效率、功率、增益的实现
在频率为512 MHz 时,对末级功率放大器的增益和效率进行仿真,仿真结果与输出功率的关系曲线 所示。从仿真结果图中可以看出,在输出功率8 W(39 dBm)时,高频端的工作增益高于14 dB,工作效率高于21%,满足设计要求。
[8]。从仿真结果图可以看出,功率放大器的三次谐波抑制优于-40 dBc,五次谐波抑制优于-70 dBc,满足设计指标,仿线 所示。
利用AD10 排版软件设计PCB 板,板层为2 层,厚度1.6 mm,印制板材料选用FR-4,其具体实物制作图见图10;指标详细测试结果见图11。
[1] 刘茂林,王斌,李冉,等.基于阶梯阻抗变换器的宽带功率放大器设计[J].电子元件与i材料,2020 40(5):479-484,490.
[7] HENRY M D,BRINZA D E.DS1 ion propulsion emission characterization[C].2001 IEEE Aerospace Conference Proceedings,2001.
采用Quartus II 5.0软件编译增强技术,提高高密度FPGA设计工作效率
采用Quartus II 5.0软件编译增强技术,提高高密度FPGA设计工作效率(1)
[求助]pci 总线从模式与主模式的突发(burst)在传输效率上差别大吗?
上一篇:IBM:由于 AI 技术发展,未来三年内有四成员工需重新掌握技能
